Мы используем куки-файлы. Соглашение об использовании
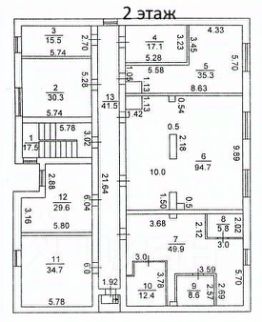
Площадь767 м²
Этажность2
Продается 2-этажное здание площадью 767 кв. м в Парке Победы на территории Соколовой горы. Здание продаётся с действующими арендаторами — крупными операторами сотовой связи. Готовый арендный бизнес. МАП 72 855 с НДС. Срок окупаемости — 8,9 лет. Лесной массив Парка Победы в непосредственной близости от национальной деревни. Прекрасный вид на город и Волгу. Год постройки 1991. Планировка кабинетная. Обеспечено электроснабжением, выделенная мощность 40 кВт. Возможно отопление от электричества. Водоснабжение, водоотведение отсутствуют. Территория огорожена. Подъезд по асфальтированной дороге. Отлично подойдет под туристический центр, частный музей, сувенирный магазин, культурно-выставочный центр, лекторий, кафе и многое другое. В окружении Саратовский историко-патриотический комплекс "Музей боевой и трудовой славы", мемориальный комплекс Журавли. Рядом есть места для парковки. Перед входом в парк остановка общественного транспорта. Есть возможность перепланировки и размещения рекламной конструкции на фасаде здания. Земельный участок на праве долгосрочной аренды. Продажа от собственника — юридического лица ПАО "Ростелеком". Цена указана с учетом НДС. Не является офертой. Звоните! С удовольствием ответим на все вопросы.
lock

Войдите или зарегистрируйтесь
для просмотра информации

Просматривайте условия сделки и всю информацию об объекте
Сохраняйте фильтры в поиске и не вводите заново
Доступ к избранному с любого устройства
Неограниченное добавление в избранное
Позвоните автору
Вам ответят на все вопросы
Остались вопросы по объявлению?
Позвоните владельцу объявления и уточните необходимую информацию.
  • Инфраструктура
  • Похожие рядом
Помощь надёжных риелторов
Риелтор партнёр Циан поможет купить или продать любую недвижимость
7 800 000 ₽
109 936 $
95 143
Цена за метр
10 170 ₽
Налог
НДС включен: 1 406 557 ₽
Агентство недвижимости
Документы проверены